DIP-IPM der 4.Generation Transfer-Mold-DIP-IPM für 5 bis 35A/1200V mit neuartiger Wärmeleitfolienisolierung
In diesem Artikel wird ein intelligentes Leistungshalbleitermodul im Dual-Inline-Gehäuse (DIP-IPM der 4. Generation) für Nennströme von 5, 10, 15, 25 bzw. 35 A mit einer Nennspannung von 1200 V vorgestellt, das von Mitsubishi Electric für Antriebstechnik und Klimaanlagen entwickelt wurde. Diese neue DIP-IPM-Familie verwendet die CSTBT-Technologie (Carrier Stored Trench Bipolar Transistor) sowie HVICs, die mit Hilfe der Shrink-Process-Technologie entstanden, nebst einer neuartigen Wärmeleitfolienisolierung.
Anbieter zum Thema
In den letzten Jahren haben auf Energieeinsparung und hohe Leistungsfähigkeit ausgerichtete Inverter für Motorantriebe, die zunächst im Bereich hoher Ströme von mehreren hundert Ampere angewendet wurden, auf breiter Front auch den Bereich niedriger Ströme von nur wenigen Ampere erobert. Vor anderen Unternehmen der Branche begann Mitsubishi Electric bereits 1997 mit der Herstellung intelligenter Leistungshalbleiter-Module des Typs DIP-IPM in einem Transfer-Mold-Gehäuse; DIP-IPMs werden zur Invertersteuerung im Bereich der Weißen Ware und für Motorsteuerungen in der industriellen Anwendung zum Einsatz gebracht.
Für Industrieapplikationen wurden die DIP-IPMs (5 bis 25A/1200 V, Baureihe PS2205x) im Jahr 2005 im Markt eingeführt und tragen seither zum kompakten Aufbau von Umrichtern bei, beispielsweise bei Klimaanlagen. Als neues Produkt für den Markt kompakter Klimaanlagen wurden DIP-IPMs der 4. Generation, Baureihe PS22A7, entwickelt. Aufgrund einer speziellen Gehäusetechnologie, die eine verbesserte Wärmeableitung mittels einer neuartigen Wärmeleitfolie einsetzt, lässt sich die Gehäusegröße neuer Produkte, verglichen mit herkömmlichen DIP-IPMs, um 30% verringern. Die hochintegrierten DIP-IPMs der 4. Generation tragen zur Miniaturisierung und Kostensenkung bei Inverterleiterplatten bei.
Angewandte Technologie im 1200-V-DIP-IPM der 4. Generation

Die 4. Generation der 1200-V-DIP-IPMs nutzt die CSTBT-Chip-Generation mit Plugged-Cell-Merged-Technologie, um einen besseren Kompromiss zwischen der Durchlassspannung und den Abschaltverlusten zu erzielen. Im Vergleich zu einem IGBT mit planarer Gate-Struktur bewirkt dieser neue CSTBT-Chip eine Verringerung der Verlustleistung um ca. 20%. Bild 1 zeigt den CSTBT-Chip im Querschnitt.
CSTBT-Chips für hohe Strombelastbarkeit
In einem IGBT muss der Widerstand der n-Driftschicht hoch gehalten werden, um der Sperrspannung im Aus-Zustand standzuhalten. Infolge der Löcherinjektion vom Kollektor zur n-Driftschicht im Ein-Zustand wird der Widerstand der n-Driftschicht verringert, und die Verlustleistung wird reduziert. Der Widerstand der n-Driftschicht in der Nähe der Emitterseite lässt sich jedoch nur schwer verringern, da die Löcherdichte infolge der großen Entfernung zum Kollektor abnimmt.
Daher ist es schwierig, eine sehr niedrige Durchlassspannung zu erreichen. Bei der CSTBT-Technologie wird durch Optimierung der Löcherdichte in der gesamten n-Driftschicht eine wesentlich niedrigere Durchlassspannung erzielt. Eine spezielle n-Sperrschicht, Carrier Stored Layer genannt, ist unter der P-Basis ausgebildet, um zu verhindern, dass die vom Kollektor aus injizierten Löcher bis zum Emitter eindringen. Dies ermöglicht eine weitere Verringerung der Durchlassspannung, weil die Löcherdichte in der n-Driftschicht sogar in Emitter-Nähe erhöht wird. Da CSTBT-Chips speziell dafür entwickelt wurden, eine hohe Stromtragfähigkeit zu erzielen, werden sie in der so genannten Plugged-Cell-Merged-CSTBTTM-Struktur ausgeführt, um die Kurzschlussfestigkeit sicherzustellen. Diese Struktur ist oben in Bild 1 dargestellt.
Bei dieser Struktur wird der effektive Zellabstand der IGBT-Elementarzellen durch Einfügen einer Anzahl von passiven Zellen eingestellt. Diese passiven Zellen werden dardurch erzeugt, dass das Polysilizium in der Plugging-Zelle mit der Emitterelektrode verbunden ist. Dies sorgt dafür, dass das Drain-Potenzial unter Kurzschlussbedingungen stabilisiert wird. Das Ergebnis ist ein stabiler, schwingungsfreier Kurzschlussbetrieb selbst bei schnellen Schaltvorgängen. Die CSTBT-Technologie ermöglicht einen Nennstrom von 35 A – und dies unter Beibehaltung des Gehäuses wie bei einem für 25 A ausgelegten DIP-IPMs.
Die HVIC-Shrink-Process-Technologie

Das im PS22A78-E integrierte Hochvolt-IC (HVIC) ermöglicht eine optimierte Ansteuerung des CSTBTTM-Chips und sorgt aufgrund der Shrink-Process-Technologie für eine hohe Funktionsdichte. Die Größenreduzierung wurde erreicht, indem man einen kreisförmigen MOSFET entwickelte, welcher den herkömmlichen ovalen MOSFET ersetzt, der als Level Shifter im HVIC verwendet wird.

Bild 3 zeigt die Ausgangsleistung in Abhängigkeit zur Chipgröße.
Konfiguration der elektrischen Schaltung und Komponenten
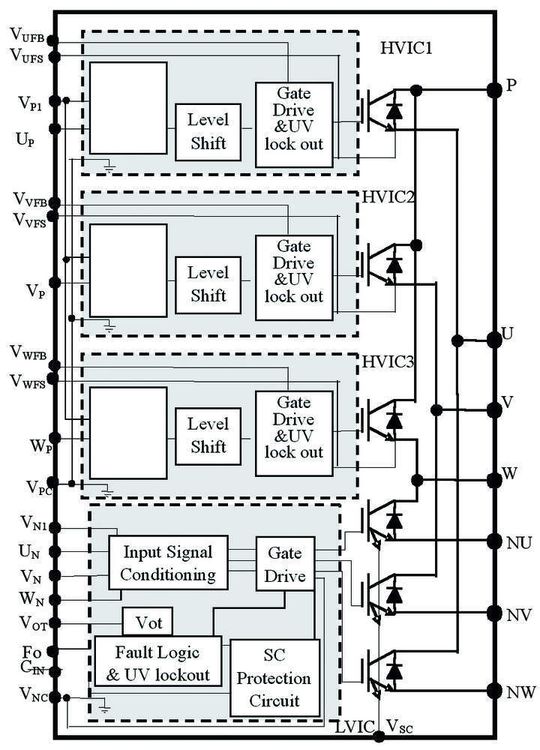
Die interne Schaltungsanordnung des PS22A78-E besteht wie bei der Vorgängerversion aus IGBTs und Freilaufdioden (Free Wheel Diodes, FWDs) in einer dreiphasigen Inverterstruktur zusammen mit Ansteuerungs-ICs. Die Konfiguration in Open-Emitter-Ausführung stellt die drei Emitteranschlüsse der Low-Side-IGBTs zur Verfügung, um den Inverter-Phasenstrom mit Hilfe externer Shunts zu erfassen.

Bild 4 zeigt das interne Blockschaltbild des PS22A78-E. Steuerungs-ICs sind mit einem Minimum an notwendigen Funktionen ausgestattet, wie etwa IGBT-Treiber, Unterspannungsüberwachung und Kurzschlussschutz. DIP-IPMs lassen sich direkt, also ohne Verwendung eines Optokopplers ansteuern, indem man HVICs verwendet, bei denen Level Shifter für die High-Side-IGBTs integriert sind. Es wurde ein optimierter Entwurf umgesetzt, unter anderem mit einer Logik-Filterfunktion, um eine verbesserte Störfestigkeit im Hinblick auf die von Signalleitungen eingestreuten Störsignale zu erzielen. Außerdem wurde durch Optimierung der Ansteuerung ein Soft-Switching-Effekt erzielt, der dazu beiträgt, die Störungen durch den Schaltvorgang selbst zu verringern.
Gehäuse (Verringerung des Wärmewiderstands)
Eine Erhöhung des Modulstroms auf 35 A/1200 V bei gleichzeitiger Beibehaltung der Gehäusegröße der DIP-IPMs der 3. Generation, hätte eine Erhöhung der Halbleitertemperatur zur Folge. Eine der Aufgaben bestand somit in der Verbesserung der Wärmeableitung.

Anstelle des Isolationsverfahrens mit Kunstharz wurde daher eine Isolationsschicht eingeführt, die eine ausgezeichnete Wärmeleitfähigkeit aufweist. Auf diese Weise konnte der Wärmewiderstand zwischen dem Modulgehäuse und dem Leistungschip gegenüber dem Vorgängerprodukt um ca. 30% verringert werden. Bei dieser Struktur kommt eine Technologie zur Anwendung, die auch für das bereits in Massenfertigung hergestellte Super-Mini-DIP-IPM-Gehäuse verwendet wird.
Analoge Ausgangsspannung in Abhängigkeit zur Temperatur (VOT)
Der Temperaturschutz des Moduls machte es bisher erforderlich, am Modulgehäuse einen Thermistor anzubringen, welcher die Temperatur auf herkömmliche Weise erfasst. Dies erfordert aber eine zusätzliche periphere Schaltung. Beim DIP-IPM wurde eine neue Funktion integriert, die Informationen über die Innentemperatur des modulinternen Niederspannungs-ICs (LVIC) ausgibt.

Weil kein externer Thermistor mehr benötigt wird und die Anzahl der peripheren Bauelemente hierdurch ebenfalls verringert werden kann, trägt dies zur Kostensenkung bei. Außerdem besteht – selbst wenn sich der Kontakt zwischen Modul und Kühlkörper, welcher vom herkömmlichen System nicht registriert werden konnte, verschlechtert – ein Vorteil in der Möglichkeit, etwaige Anomalien zu erkennen.
Das DIP-IPM selbst hat keine Schutzfunktion bezüglich Übertemperatur integriert; allerdings ist dank des eingebauten Temperatursensors eine systemseitige Überwachung möglich.
Kurzschlussstrom-Überwachung durch ein Stromerfassungsverfahren
Für den Kurzschlussschutz des Leistungshalbleiters war bisher ein Shunt erforderlich, dessen Nennleistung üblicherweise einige Watt betrug, da der Kollektorstrom des Leistungshalbleiters durch den externen Shunt geleitet wurde, um über seinen Spannungsabfall einen Kurzschluss erkennen zu können.

Nunmehr wird mit Hilfe von Multi-Emitter-IGBTs ein Strom, welcher nur etwa ein Tausendstel des Kollektorstroms beträgt, aus dem Leistungsbaustein herausgeführt und zu dem Shunt geleitet; auf diese Weise ist ein Verfahren realisiert, das die Erkennung eines Kurzschlusses sowie einen Kurzschlussschutz ermöglicht (siehe Bild 4).

Dies trägt zu einer Miniaturisierung und Kostensenkung bei Inverterleiterplatten bei, weil ein Widerstand mit kleinerer Verlustleistung als Shunt verwendet werden kann.
Simulation von Inverterverlusten

Bild 9 zeigt das Ergebnis einer Simulation der Inverterverluste, wobei eine sinusförmige Dreiphasenmodulation angewendet wurde. Die Parameterwerte sind: Vcc = 600 V, VD = 15 V, TJ = 125 C und fc =5 kHz. Aufgrund der eingesetzten CSTBT-Chip-Technologie und eines optimierten Treiber-ICs leistet der PS22A78-E einen Beitrag zur Verringerung der Kühlkörpergröße sowie zur Energieeinsparung.

Außerdem ist für den PS22A78-E eine kleinere Montagefläche auf der Steuerplatine erforderlich, weil die in Bild 6 angegebene Verlustleistung mit einer kleineren Gehäusegröße, wie sie in Bild 11 dargestellt ist, realisiert werden kann.
Elektrische Eigenschaften und Ausblick

Die wichtigsten elektrischen Eigenschaften (Inverterteil und Steuerungsteil) des PS22A78-E (35A/1200V) sind in der Tabelle angegeben. Ausblick: 1200-V-Bauelemente werden nicht nur in Invertern, sondern auch in vielen anderen Applikationsfeldern eingesetzt. Aus diesem Grund besteht ein Bedarf nach höheren Leistungen. Dies erfordert neben einer besseren Wärmeableitung auch zusätzlich die Verringerung der Verlustleistung.

Mitsubishi arbeitet an der Entwicklung von Modulen und Bauelementen der nächsten Generation (IGBTs und FWDs mit weiter reduzierten Verlustleistungen) und wird Produkte mit weiter gesteigerten Nennströmen in absehbarer Zeit vorstellen.
*Hisashi Kawafuji, Toshiya Nakano, Toru Iwagami und Kazuhiro Kuriaki sind Entwickler in der Power Device Works bei Mitsubishi Electric Corporation Tokyo, Japan und Marco Honsberg ist Assistant Application Engineering Manager bei Mitsubishi Electric Europe in Ratingen.
(ID:274835)